球式放料阀产品概述
FQ41F、FQ41H球式放料阀我厂为了改进钢制反应釜的性能对放料阀进行优化选型设计的一种变形球阀,它采用了一体式浮动球阀的构造为基础,并将进出料口连接法兰设计成一端比另一端大一档或几档的变径形式,其出料端为球阀标准法兰,进料端则为与反应釜底放料孔配套的法兰,可以很方便的就连接在反应釜的釜底中心,作为反应釜的放料口。本产品阀座与端面法兰距离近,物料滞留少,结构紧凑,密封性能优越,既可用于精细化工、制药、化工行业的反应锅上,也能用在细软颗粒介质输送。
FQ41F、FQ41H球式放料阀设计中开闭的死点位置,采用从右45度到左45度为关闭,反之则为打开,这种死点位置在同一水平面上,有利于手动操作。对于气缸气动或液压缸的联动也比较有利,其既可以将气缸或液压缸水平悬挂式安装,基本接近锅底,对反应锅下的操作空间占用少,又避免了因阀杆与活塞杆在一直线而因泄漏引起的干扰影响。该阀既承接了球阀的所有优点,又解决了与反应釜的合理配套的连接方式,与现有的上、下展式放料阀相比较,无疑是较好的。本产品特别适合牙膏行业、真空制膏锅放料。
球式放料阀部件材料
序号 | 零件名称 | 材料名称 | ||||
1 | 阀 体 | A216 WCB | A351 CF8 | A351 CF3 | A351 CF8M | A351 CF3M |
2 | 球 体 | A105+ENP | A182 F304 | A182 F304L | A182 F316 | A182 F316L |
3 | 阀 座 | RPTFE、PTFE、TEFLON、NYLON、PPL、PEEK、DEVLON、不锈钢+硬质合金 | ||||
4 | 阀 杆 | A182 F6a | A182 F304 | A182 F304L | A182 F316 | A182 F316L |
5 | 填料压盖 | A216 WCB | A351 CF8 | A351 CF3 | A351 CF8M | A351 CF3M |
6 | 填 料 | 柔性石墨环、V形聚四氟乙烯、特氟隆、碳纤维编织 | ||||
7 | 双头螺栓 | A193 B7 | A193 B8 | A193 B8 | A193 B8M | A193 B8M |
8 | 螺 母 | A194 2H | A194 8 | A194 8 | A194 8M | A194 8M |
球式放料阀性能规范
公称压力PN(MPa) | 1.6 | 2.5 | 4.0 | 2.0 | 5.0 |
壳体试验压力(MPa) | 2.4 | 3.75 | 6.0 | 3.0 | 7.5 |
高压液密封试验压力(MPa) | 1.76 | 2.75 | 4.4 | 2.2 | 5.5 |
低压气密封试验压力(MPa) | 0.6 | 0.6 | 0.6 | 0.6 | 0.6 |
设计制造 | GB/T 12237、GB/T 21385、API 608、ASME B16.34 | ||||
结构长度 | 按GB/T 12221、ASME B16.10或订货合同要求 | ||||
连接法兰 | JB/T 79、GB/T 9113、HG/T 20592、HG/T 20615、SH/T 3406、ASME B16.5 | ||||
检验试验 | JB/T 9092、GB/T 13927、API 598 | ||||
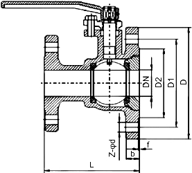
球式放料阀外型尺寸
公称压力 PN(MPa) | 公称通径 DN(mm) | 尺寸(mm) | |||||
L | D | D1 | D2 | b-f | Z-φd | ||
1.6~2.5 (Class150)2.0 | 25/50 | 125 | 160 | 125 | 100 | 16-3 | 4-18 |
32/65 | 135 | 180 | 145 | 120 | 18-3 | 4-18 | |
40/65 | 150 | 180 | 145 | 120 | 18-3 | 4-18 | |
40/80 | 150 | 195 | 160 | 135 | 20-3 | 8-18 | |
50/80 | 165 | 195 | 160 | 135 | 20-3 | 8-18 | |
50/100 | 165 | 215 | 180 | 155 | 20-3 | 8-18 | |
65/100 | 180 | 215 | 180 | 155 | 20-3 | 8-18 | |
65/125 | 180 | 245 | 210 | 185 | 22-3 | 8-18 | |
80/125 | 240 | 245 | 210 | 185 | 22-3 | 8-18 | |
80/150 | 240 | 280 | 240 | 210 | 24-3 | 8-18 | |
100/150 | 260 | 280 | 240 | 210 | 24-3 | 8-23 | |
100/200 | 260 | 335 | 295 | 265 | 26-3 | 12-23 | |
注:以上为JB/T 79.1-1994标准PN16凸面整体铸钢管法兰连接尺寸。 | |||||||
球式放料阀结构图

如果你需订购我厂放料阀系列产品,咨询时烦请说明公称通径、公称压力、阀体和球体材料、使用温度、法兰执行标准及法兰密封面形式等,本产品有软密封和金属硬密封两种可供选择,以适应不同的工况需求。其阀体下半部收缩部位可制成与球体一致的半球面状收缩口,减小球体与阀体之间的缝隙,以减轻因残液热膨胀引起隔缝超压程度。