J644X气动角式排泥阀
更新时间:2024-04-13 10:04:23
J644X气动角式排泥阀
- 1、产品型号:J644X。
- 2、公称通径:DN80~DN400。
- 3、公称压力:1.0MPa~1.6MPa。
- 4、适用温度:-0ºC~+80ºC。
- 5、阀体材质:铸铁、铸钢、不锈钢。
- 6、适用介质:水、污水。
- 7、功能作用:排泥。
- 8、连接方式:法兰。
- 9、驱动方式:气动。
- 10、制造标准:国标GB、德国DIN、美国API、ANSI。
产品说明
J644X气动角式排泥阀主要用于自来水公司各类水池,排除池底泥沙或污物。也可安装在工作介质为水、气、池等工业管道中作截流用。排泥阀应安装在原管线的最低点,并选用与排污水流成切线的排泥三通,还应考虑到排放过程中冲刷对附件基础的影响,排泥阀安装完毕后应及时关闭。
结构特点
1、其密封性能好,经久耐用,其寿命达7年以上;
2、开启速度快,一般在15秒钟内阀板已全开;
3、阀板与阀体为软密封,关闭后密封性能好,无泄漏;
4、配以电磁换回阀,则能实现远控、自控等;
5、驱动压力取于水厂本身,无需另加设备,可省人力物力,节约能源。
技术参数
公称压力:0.6MPa-1.6MPa
公称通径:50~400mm
适用介质:水、污水
驱动介质:清水、气
适用温度:0~80℃
法兰标准:GB/T l 7241 6 GB/T 911 3
试验标准:GB/T l 3927 APl 598
零部件材料
|
零件名称 |
阀体、阀盖 |
板阀 |
阀杆 |
液压缸 |
密封圈 |
|
材 料 |
铸铁、球铁、碳钢 |
铸铁/碳钢 |
不锈钢 |
碳钢、不锈钢 |
丁腈橡胶 |
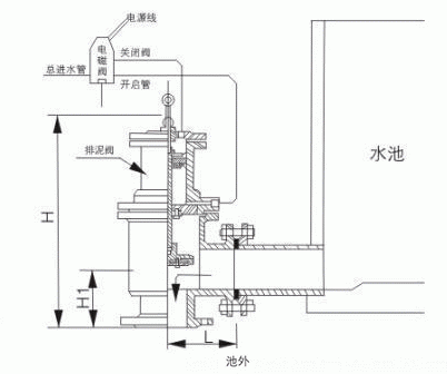
外形结构图
主要外形尺寸
|
公称通径 |
连接尺寸 |
进液接管(G) |
|
D |
D1 |
L |
H1 |
H |
z-d |
|
80 |
195 |
160 |
135 |
115 |
460 |
4-18 |
1/2" |
|
100 |
215 |
180 |
145 |
125 |
500 |
8-18 |
1/2" |
|
150 |
280 |
240 |
185 |
155 |
630 |
8-23 |
1/2" |
|
200 |
335 |
295 |
225 |
185 |
750 |
8-23 |
1/2" |
|
250 |
390 |
350 |
250 |
245 |
835 |
12-23 |
1/2" |
|
300 |
440 |
400 |
280 |
240 |
970 |
12-23 |
1/2" |
|
350 |
500 |
460 |
340 |
275 |
1110 |
16-23 |
1/2" |
|
400 |
565 |
515 |
345 |
310 |
1220 |
16-25 |
1/2" |
上一篇:没有了 下一篇:没有了
Top